定壓功放(定壓功率放大器)是廣泛應用于廣播系統及報警系統,甚至應用于超聲等的功率轉換產品,常見的該類功率放大器主要承擔音頻遠程傳播系統的心臟功能。
定壓功放:輸出電壓不隨負載阻抗變化而變化,即輸出的音頻信號的電壓恒定不變的功率放大器,由于采用了深負反饋,輸出電壓十分穩定,在額定功率范圍內所接負載多少對放大器的輸出電壓影響很小。
定壓輸出的功放過去叫擴音機,在農村和企業常作廣播系統使用,普通功放機的輸出阻抗很小,一般為8歐姆,不適于遠距離傳輸。定壓功放輸出的信號電壓很高,適合遠距離傳輸,與定壓功放連接的揚聲器(喇叭)安裝有配套的匹配變壓器用以降壓。但由于音質不十分優秀,一般用于背景音樂系統和有線廣播系統等。
1.定壓功放電路作用
1、系統支持多揚聲器,一臺功放可以帶動多個分部與多點的揚聲器,信息發布范圍大。
2、支持不同功率等級的揚聲器加入系統,不同功率的揚聲器配套不同的線間變壓器都可以在總功率允許的前提下加入到功放輸出總線上,同樣的揚聲器也可以通過接駁線間變壓器的不同抽頭實現不同的功率信號輸出。
3、低成本系統,功放輸出電壓高,支持普通的電線遠程傳輸,整體系統銅耗低,成本低。
4、容易擴展,系統可以隨時增加不同的揚聲器單元實現擴展,只需要簡單的線路連接。
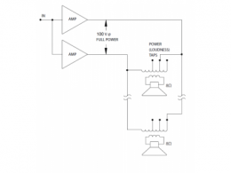
2.定壓功放電路圖
帶輸出變壓器100V系統構成 無輸出變壓器100V系統構成


3.定壓功放電路原理
定壓輸出的稱呼很容易造成認知誤差,在定壓放大器的應用中是一個交流概念,滿功率輸出的是電壓有效值就是定壓放大器的額定電壓,既不是直流概念中的一直維持固定電壓電流隨信號變化,也不是交流概念中的交流電壓有效值恒定。定壓放大器輸出電壓按照其增益隨著輸入電壓的變化而變化,測試時施加1000Hz0.775Vrms正弦波信號在輸入端,輸出端在額定負載額定功率輸出的條件下,電壓有效值恒定為70Vrms/70.7vrms/100Vrms/120Vrms。
100V系統是比較常見的,美國常用70.7V。
定壓功放維修方法
1.定壓功放維修—電源故障維修
電源部分故障一般出在變壓器和整流電路中,有變壓器短路,保險絲斷路,整流管擊穿等;故障現象為無聲或有大交流聲,其中危害最大的是變壓器短路,這會使變壓器溫度急劇上升直至燒毀,甚至引發箱體起火。如果整流管被擊穿短路兩只以上也會導致變壓器的短路,因此,在遇到音箱突然無聲時應該馬上關掉音箱電源,待查出故障再試機。變壓器只需換個同型號的即可,整流管一般都可以直接代換,保險絲燒斷則好辦多了,換一個即可。
2.定壓功放維修—功放故障維修
故障如果出在功放部分,那現象就多了:有交流聲,無聲,只有一個聲道發聲,雜音大等等。因為現在大部分音箱集成了功放功能,所以電路都比較簡單,而功放塊一般都是固定在音箱后面的金屬背板上,這有助于散熱,也很好找。如果功放塊出了故障,開機后溫度會快速升高,因此金屬背板也會很熱,甚至燙手。遇到這類問題換個功放塊一般都能解決。
3.定壓功放維修—喇叭故障維修
如果音箱的功率較大,則在音頻輸出部分會安置一個保護電路來防止音量過大損壞喇叭。其實這個電路是一個幾歐姆或零點幾歐姆的電阻,當音量過大時,這個電阻的溫度也會升高,到了一定程度就會燒毀斷開,起到保護喇叭的作用。由于電阻阻值很小,所以如果沒有合適的,可用一根導線代替,不過還是建議用同型號電阻,除非你不再用很大的音量。否則你就等著換喇叭吧。喇叭故障比較少見,因為大部分多媒體音箱的功率都不是很大,但也不排除這種可能。如果喇叭聲音比較嘈雜,并伴有噪聲,而電路部分無故障,則可以確定是喇叭的問題,那就只有換喇叭了。
烜芯微專業制造二極管,三極管,MOS管,橋堆等20年,工廠直銷省20%,4000家電路電器生產企業選用,專業的工程師幫您穩定好每一批產品,如果您有遇到什么需要幫助解決的,可以點擊右邊的工程師,或者點擊銷售經理給您精準的報價以及產品介紹
烜芯微專業制造二極管,三極管,MOS管,橋堆等20年,工廠直銷省20%,4000家電路電器生產企業選用,專業的工程師幫您穩定好每一批產品,如果您有遇到什么需要幫助解決的,可以點擊右邊的工程師,或者點擊銷售經理給您精準的報價以及產品介紹

